Revue Technique Automobile Volkswagen Golf 5: Schéma de branchement des durites

Revue Technique Automobile Volkswagen Golf 5 / Chauffage d`appoint / Chauffage d`appoint- Amplificateur de chaleur / Circuit de liquide de refroidissement avec chauffage stationnaire/d'appoint / Schéma de branchement des durites

Schéma de branchement des durites, lettres-repères moteur à partir de 2009 â–º

  Nota
Le schéma de branchement du circuit de liquide de refroidissement est décrit dans le groupe de réparation 19 → Groupe de rép.19.
Faire l'appoint de liquide de refroidissement et purger le circuit de refroidissement → Groupe de rép.19.
   

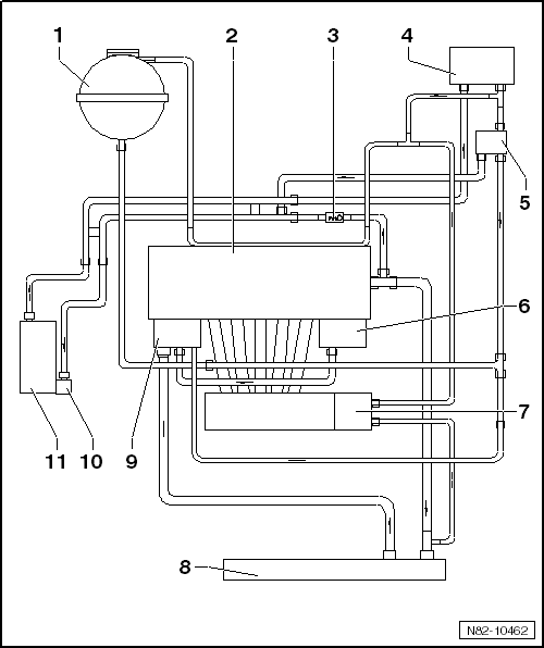
Schéma de branchement des durites, lettres-repères moteur : BKC, BJB, BLS, BRV

1 -  Vase d'expansion du liquide de refroidissement
2 -  Échangeur de chaleur du chauffage
3 -  Clapet antiretour
Tenir compte de la position de montage.
La flèche sur le clapet antiretour est orientée dans le sens du débit.
4 -  Vanne de coupure du liquide de refroidissement du chauffage -N279-
Emplacement de montage : fixée sur le tablier, côté compartiment-moteur
Déposer et reposer → Chapitre
5 -  Culasse/bloc-cylindres
6 -  Radiateur d'huile de boîte
Uniquement sur les véhicules avec boîte automatique
7 -  Radiateur d'huile-moteur
8 -  Radiateur
9 -  Pompe de circulation -V55-
Déposer et reposer → Chapitre
10 -  Chauffage stationnaire/d'appoint Thermo Top V/Vlies
Déposer et reposer → Chapitre
11 -  Pompe de liquide de refroidissement
12 -  Tubulure d'admission
13 -  Recyclage des gaz d'échappement (à refroidissement par eau)

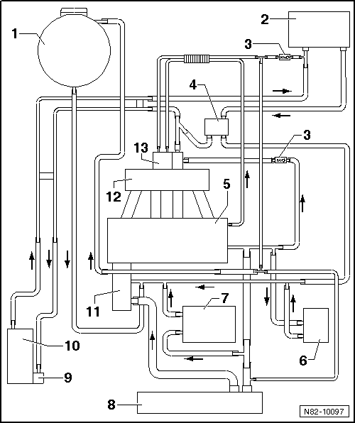
Schéma de branchement des durites, lettres-repères moteur : BMM

1 -  Vase d'expansion du liquide de refroidissement
2 -  Tuyaux de liquide de refroidissement dans la zone de la face frontale du caisson d'eau
3 -  Radiateur de recyclage des gaz
4 -  Tubulure d'admission
5 -  Échangeur de chaleur du système de chauffage
6 -  Ajutage de raccord
7 -  Tuyau de liquide de refroidissement supérieur
8 -  Tuyau de liquide de refroidissement avant
9 -  Radiateur d'huile-moteur
Pour l'huile-moteur
10 -  Durite supérieure
11 -  Radiateur
12 -  Durite inférieure
13 -  Régulateur de liquide de refroidissement / pompe de liquide de refroidissement
14 -  Culasse/bloc-cylindres
15 -  Pompe de circulation -V55-
Déposer et reposer → Chapitre
16 -  Chauffage stationnaire/d'appoint Thermo Top V/Vlies
Déposer et reposer → Chapitre

Schéma de branchement des durites, lettres-repères moteur : BLG, BMY

1 -  Vase d'expansion du liquide de refroidissement
2 -  Tubulure d'admission
3 -  Étrangleur
4 -  Échangeur de chaleur du système de chauffage
5 -  Boîtier du régulateur de liquide de refroidissement
6 -  Étrangleur
7 -  Radiateur
8 -  Radiateur d'huile-moteur
Pour huile-moteur
9 -  Pompe de recirculation du liquide de refroidissement -V51-
10 -  Turbocompresseur
11 -  Culasse/bloc-cylindres
12 -  Pompe de circulation -V55-
Déposer et reposer → Chapitre
13 -  Chauffage stationnaire/d'appoint Thermo Top V/Vlies
Déposer et reposer → Chapitre

Schéma de branchement des durites, lettres-repères moteur : CAXA

1 -  Vase d'expansion du liquide de refroidissement
2 -  Échangeur de chaleur du système de chauffage
3 -  Radiateur d'huile de boîte
Uniquement en cas de boîte automatique
4 -  Thermostat de by-pass
Uniquement en cas de boîte automatique
5 -  Ajutage d'eau
6 -  Culasse/bloc-cylindres
7 -  Tubulure d'admission
8 -  Radiateur additionnel
9 -  Radiateur
10 -  Pompe de recirculation du liquide de refroidissement -V51-
11 -  Boîtier du régulateur de liquide de refroidissement
12 -  Pompe de circulation -V55-
Déposer et reposer → Chapitre
13 -  Chauffage stationnaire/d'appoint Thermo Top V/Vlies
Déposer et reposer → Chapitre
14 -  Turbocompresseur

Schéma de branchement des durites, lettres-repères moteur : AZV, BKD, BMN

1 -  Vase d'expansion du liquide de refroidissement
2 -  Échangeur de chaleur du système de chauffage
3 -  Clapet antiretour
Tenir compte de la position de montage.
La flèche sur le clapet antiretour est orientée dans le sens du débit.
4 -  Vanne de coupure du liquide de refroidissement du chauffage -N279-
Emplacement de montage : fixée sur le tablier, côté compartiment-moteur
Déposer et reposer → Chapitre
5 -  Radiateur
6 -  Radiateur d'huile-moteur
7 -  Pompe de circulation -V55-
Déposer et reposer → Chapitre
8 -  Chauffage stationnaire/d'appoint Thermo Top V/Vlies
Déposer et reposer → Chapitre
9 -  Pompe de liquide de refroidissement
10 -  Recyclage des gaz d'échappement (à refroidissement par eau)

Schéma de branchement des durites, lettres-repères moteur : BAG, BKG, BLF, BLN, BLP

1 -  Vase d'expansion du liquide de refroidissement
2 -  Clapet antiretour
Tenir compte de la position de montage.
La flèche sur le clapet antiretour est orientée dans le sens du débit.
3 -  Étrangleur
4 -  Échangeur de chaleur du système de chauffage
5 -  Vanne de coupure du liquide de refroidissement du chauffage -N279-
Emplacement de montage : fixée sur le tablier, côté compartiment-moteur
Déposer et reposer → Chapitre
6 -  Recyclage des gaz d'échappement (à refroidissement par eau)
7 -  Tubulure d'admission
8 -  Boîtier de thermostat
9 -  Radiateur
10 -  Radiateur d'huile-moteur
11 -  Culasse/bloc-cylindres
12 -  Pompe de circulation -V55-
Déposer et reposer → Chapitre
13 -  Chauffage stationnaire/d'appoint Thermo Top V/Vlies
Déposer et reposer → Chapitre

Schéma de branchement des durites, lettres-repères moteur : BGU, BSE, BSF, CCSA, CMXA, CHGA

1 -  Vase d'expansion du liquide de refroidissement
2 -  Clapet antiretour
Tenir compte de la position de montage.
La flèche sur le clapet antiretour est orientée dans le sens du débit.
3 -  Échangeur de chaleur du système de chauffage
4 -  Vanne de coupure du liquide de refroidissement du chauffage -N279-
Emplacement de montage : fixée sur le tablier, côté compartiment-moteur
Déposer et reposer → Chapitre
N'est pas montée sur les lettres-repères moteur CHGA.
5 -  Tubulure d'admission
6 -  Culasse/bloc-cylindres
7 -  Radiateur d'huile-moteur
8 -  Radiateur
9 -  Pompe de liquide de refroidissement
10 -  Pompe de circulation -V55-
Déposer et reposer → Chapitre
11 -  Chauffage stationnaire/d'appoint Thermo Top V/Vlies
Déposer et reposer → Chapitre

Schéma de branchement des durites, lettres-repères moteur : BDK

1 -  Vase d'expansion du liquide de refroidissement
2 -  Échangeur de chaleur du système de chauffage
3 -  Clapet antiretour
Tenir compte de la position de montage.
La flèche sur le clapet antiretour est orientée dans le sens du débit.
4 -  Vanne de coupure du liquide de refroidissement du chauffage -N279-
Emplacement de montage : fixée sur le tablier, côté compartiment-moteur
Déposer et reposer → Chapitre
5 -  Radiateur
6 -  Radiateur d'huile-moteur
7 -  Pompe de liquide de refroidissement
8 -  Culasse/bloc-cylindres
9 -  Pompe de circulation -V55-
Déposer et reposer → Chapitre
10 -  Chauffage stationnaire/d'appoint Thermo Top V/Vlies
Déposer et reposer → Chapitre

Schéma de branchement des durites, lettres-repères moteur : AXW, BLX, BLY, BLR

1 -  Vase d'expansion du liquide de refroidissement
2 -  Échangeur de chaleur du système de chauffage
3 -  Clapet antiretour
Tenir compte de la position de montage.
La flèche sur le clapet antiretour est orientée dans le sens du débit.
4 -  Vanne de coupure du liquide de refroidissement du chauffage -N279-
Emplacement de montage : fixée sur le tablier, côté compartiment-moteur
Déposer et reposer → Chapitre
5 -  Tubulure d'admission
6 -  Radiateur d'huile-moteur
7 -  Radiateur
8 -  Pompe de circulation -V55-
Déposer et reposer → Chapitre
9 -  Chauffage stationnaire/d'appoint Thermo Top V/Vlies
Déposer et reposer → Chapitre
10 -  Boîtier de thermostat
11 -  Culasse/bloc-cylindres
12 -  Recyclage des gaz d'échappement (à refroidissement par eau)

Schéma de branchement des durites, lettres-repères moteur : BUB, CBRA

1 -  Vase d'expansion du liquide de refroidissement
2 -  Clapet antiretour
Tenir compte de la position de montage.
La flèche sur le clapet antiretour est orientée dans le sens du débit.
3 -  Échangeur de chaleur du système de chauffage
4 -  Vanne de coupure du liquide de refroidissement du chauffage -N279-
Emplacement de montage : fixée sur le tablier, côté compartiment-moteur
Déposer et reposer → Chapitre
5 -  Boîtier du régulateur de liquide de refroidissement
6 -  Durite supérieure
7 -  Radiateur
8 -  Durite inférieure
9 -  Pompe de recirculation du liquide de refroidissement -V51-
10 -  Radiateur d'huile-moteur
Pour huile-moteur
11 -  Bloc-cylindres
12 -  Pompe de liquide de refroidissement
13 -  Culasse
14 -  Pompe de circulation -V55-
Déposer et reposer → Chapitre
15 -  Chauffage stationnaire/d'appoint Thermo Top V/Vlies
Déposer et reposer → Chapitre

Schéma de branchement des durites, lettres-repères moteur : BVX, BVY, BVZ

1 -  Vase d'expansion du liquide de refroidissement
2 -  Vanne de coupure du liquide de refroidissement du chauffage -N279-
  Nota
La vanne de coupure du liquide de refroidissement du chauffage -N279- est montée uniquement sur les véhicules dotés de la fonction chauffage stationnaire. Fonction : sous tension, elle commute sur le petit circuit de liquide de refroidissement.
Emplacement de montage : fixée sur le tablier, côté compartiment-moteur
Déposer et reposer → Chapitre.
3 -  Échangeur de chaleur du système de chauffage
4 -  Radiateur d'huile de boîte
Uniquement sur les véhicules avec boîte automatique
5 -  Radiateur d'huile-moteur
6 -  Tubulure d'admission
7 -  Radiateur
8 -  Pompe de circulation -V55-
Déposer et reposer → Chapitre
9 -  Chauffage stationnaire/d'appoint Thermo Top V/Vlies
Déposer et reposer → Chapitre
10 -  Boîtier de thermostat
11 -  Culasse/bloc-cylindres
12 -  Recyclage des gaz (à refroidissement par eau)
N'est pas monté sur les véhicules avec lettres-repères moteur BVZ

Schéma de branchement des durites, lettres-repères moteur : CAVB, CAVC, CAVD

1 -  Vase d'expansion du liquide de refroidissement
2 -  Pompe de liquide de refroidissement
3 -  Tubulure d'admission
4 -  Culasse/bloc-cylindres
5 -  Échangeur de chaleur du système de chauffage
6 -  Boîtier du régulateur de liquide de refroidissement
7 -  Radiateur
8 -  Radiateur d'huile-moteur
9 -  Pompe de circulation du liquide de refroidissement -V50-
10 -  Turbocompresseur
11 -  Pompe de circulation -V55-
Déposer et reposer → Chapitre
12 -  Chauffage stationnaire/d'appoint Thermo Top V/Vlies
Déposer et reposer → Chapitre

Schéma de branchement des durites, lettres-repères moteur : CAXA

1 -  Vase d'expansion du liquide de refroidissement
2 -  Pompe de circulation du liquide de refroidissement -V50-
3 -  Tubulure d'admission
4 -  Clapet antiretour
5 -  Échangeur de chaleur du système de chauffage
6 -  Boîtier du régulateur de liquide de refroidissement
7 -  Étrangleur
8 -  Radiateur d'huile-moteur
9 -  Radiateur
10 -  Radiateur à eau additionnel pour système d'air de suralimentation
11 -  Turbocompresseur
12 -  Culasse/bloc-cylindres
13 -  Pompe de circulation -V55-
Déposer et reposer → Chapitre
14 -  Chauffage stationnaire/d'appoint Thermo Top V/Vlies
q   Déposer et reposer → Chapitre

Schéma de branchement des durites, lettres-repères moteur : CBAA, CBBB, CBAB, CBDC, CJAA

1 -  Vase d'expansion du liquide de refroidissement
2 -  Recyclage des gaz (à refroidissement par eau)
3 -  Culasse/bloc-cylindres
4 -  Échangeur de chaleur du système de chauffage
5 -  Étrangleur
6 -  Radiateur d'huile-moteur
7 -  Pompe de recirculation du liquide de refroidissement -V51-
8 -  Radiateur
9 -  Pompe de liquide de refroidissement
10 -  Détecteur de température
11 -  Pompe de circulation -V55-
Déposer et reposer → Chapitre
12 -  Chauffage stationnaire/d'appoint Thermo Top V/Vlies
Déposer et reposer → Chapitre

Schéma de branchement des durites, lettres-repères moteur : BXE, BXF, BXJ

1 -  Vase d'expansion du liquide de refroidissement
2 -  Volet de by-pass
3 -  Radiateur de recyclage des gaz
4 -  Échangeur de chaleur du système de chauffage
5 -  Culasse/bloc-cylindres
6 -  Radiateur d'huile de boîte
Uniquement sur véhicules avec boîte automatique
7 -  Durite supérieure
8 -  Radiateur
9 -  Durite inférieure
10 -  Radiateur d'huile-moteur
11 -  Pompe de liquide de refroidissement / régulateur de liquide de refroidissement
12 -  Pompe de circulation -V55-
Déposer et reposer → Chapitre
13 -  Chauffage stationnaire/d'appoint Thermo Top V/Vlies
Déposer et reposer → Chapitre

Schéma de branchement des durites, lettres-repères moteur : CAWB, CBFA, CCTA, CCZB, CDAA

  Nota
Le schéma de branchement du chauffage stationnaire/d'appoint est également valable pour les véhicules avec radiateur d'huile de boîte.
   

1 -  Pompe de circulation -V55-
Déposer et reposer → Chapitre
2 -  Chauffage stationnaire/d'appoint Thermo Top V/Vlies
Déposer et reposer → Chapitre
3 -  Pompe de liquide de refroidissement
4 -  Régulateur de liquide de refroidissement
5 -  Radiateur d'huile-moteur
6 -  Culasse/bloc-cylindres
7 -  Turbocompresseur
8 -  Vase d'expansion du liquide de refroidissement
9 -  Échangeur de chaleur du système de chauffage
10 -  Ajutage de liquide de refroidissement
11 -  Radiateur
12 -  Pompe de recirculation du liquide de refroidissement -V51-

Schéma de branchement des durites, lettres-repères moteur : CAYB, CAYC

1 -  Vase d'expansion
2 -  Radiateur
Pour recyclage des gaz d'échappement
3 -  Échangeur de chaleur du système de chauffage
Avec raccord rapide
4 -  Culasse/bloc-cylindres
5 -  Radiateur d'huile-moteur
6 -  Pompe de circulation du liquide de refroidissement -V178-
7 -  Durite supérieure
Avec raccord rapide
8 -  Radiateur
9 -  Durite inférieure
Avec raccord rapide
10 -  Clapet 4/2 voies avec régulateur de liquide de refroidissement
Déposer et reposer → Groupe de rép.19
11 -  Pompe de liquide de refroidissement / régulateur de liquide de refroidissement
12 -  Pompe de circulation -V55-
Déposer et reposer → Chapitre
13 -  Chauffage stationnaire/d'appoint Thermo Top V/Vlies
Déposer et reposer → Chapitre

Schéma de branchement des durites, lettres-repères moteur : CBZB, CBZA

1 -  Vase d'expansion
2 -  Pompe de circulation du liquide de refroidissement -V50-
3 -  Pompe de liquide de refroidissement
4 -  Tubulure d'admission avec radiateur d'air de suralimentation
5 -  Échangeur de chaleur du système de chauffage
6 -  Boîtier du régulateur de liquide de refroidissement
7 -  Clapet antiretour
8 -  Étrangleur
9 -  Radiateur
10 -  Turbocompresseur
11 -  Refroidisseur basse température pour système d'air de suralimentation
Radiateur et refroidisseur basse température pour système d'air de suralimentation forment un seul composant
12 -  Culasse/bloc-cylindres
13 -  Radiateur d'huile-moteur
14 -  Clapet antiretour
15 -  Pompe de circulation -V55-
Déposer et reposer → Chapitre
16 -  Chauffage stationnaire/d'appoint Thermo Top V/Vlies
Déposer et reposer → Chapitre

Schéma de branchement des durites, lettres-repères moteur : CFFA, CFFB, CFGB

1 -  Vase d'expansion du liquide de refroidissement
2 -  Pompe de liquide de refroidissement
3 -  Joint de la culasse et bloc-cylindres
4 -  Radiateur de recyclage des gaz
5 -  Échangeur de chaleur du système de chauffage
6 -  Radiateur d'huile de boîte
de boîte DSG
7 -  Radiateur d'huile-moteur
8 -  Pompe 2 de circulation du liquide de refroidissement -V178-
9 -  Radiateur
10 -  Clapet 4/2 voies avec régulateur de liquide de refroidissement
11 -  Chauffage stationnaire/d'appoint Thermo Top V/Vlies
Déposer et reposer → Chapitre
12 -  Pompe de circulation -V55-
Déposer et reposer → Chapitre

Schéma de branchement des durites, lettres-repères moteur : BCA, BUD, CGGA

1 -  Vase d'expansion du liquide de refroidissement
2 -  Tubulure d'admission avec radiateur d'air de suralimentation
3 -  Clapet antiretour
4 -  Échangeur de chaleur du système de chauffage
5 -  Clapet 4/2 voies avec régulateur de liquide de refroidissement
6 -  Boîtier du régulateur de liquide de refroidissement
7 -  Radiateur
8 -  Culasse/bloc-cylindres
9 -  Pompe de liquide de refroidissement
10 -  Chauffage stationnaire/d'appoint Thermo Top V/Vlies
Déposer et reposer → Chapitre
11 -  Pompe de circulation -V55-
Déposer et reposer → Chapitre

Schéma de branchement des durites, lettres-repères moteur : BGB, BGQ, CBTA, CBUA

1 -  Vase d'expansion du liquide de refroidissement
2 -  Culasse/bloc-cylindres
3 -  Clapet antiretour
4 -  Échangeur de chaleur du système de chauffage
5 -  Clapet 4/2 voies avec régulateur de liquide de refroidissement
6 -  Radiateur d'huile-moteur
7 -  Tubulure d'admission
8 -  Radiateur
9 -  Boîtier du régulateur de liquide de refroidissement
10 -  Chauffage stationnaire/d'appoint Thermo Top V/Vlies
Déposer et reposer → Chapitre
11 -  Pompe de circulation -V55-
Déposer et reposer → Chapitre

Schéma de branchement des durites, lettres-repères moteur : BYD, CDCA, CDLF

1 -  Vase d'expansion du liquide de refroidissement
2 -  Turbocompresseur
3 -  Culasse/bloc-cylindres
4 -  Échangeur de chaleur du système de chauffage
5 -  Radiateur d'huile de boîte
Uniquement sur véhicules avec boîte automatique
6 -  Thermostat
7 -  Radiateur d'huile-moteur
8 -  Radiateur
9 -  Pompe 2 de circulation du liquide de refroidissement -V178-
10 -  Boîtier du régulateur de liquide de refroidissement
11 -  Pompe de circulation -V55-
Déposer et reposer → Chapitre
12 -  Chauffage stationnaire/d'appoint Thermo Top V/Vlies
Déposer et reposer → Chapitre
Circuit de liquide de refroidissement avec chauffage stationnaire/d'appoint
...

Vanne de coupure du liquide de refroidissement du chauffage -N279- : dépose et repose
  Nota La vanne de coupure du liquide de refroidissement du chauffage -N279- a été montée en fonction de la motorisation, puis supprimée progressivem ...

D'autres materiaux:

Lois et directives
  Nota Les lois et directives figurant ci-après sont applicables en République fédérale d'Allemagne ; la législation peut varier pour les autres pays. Pour les autres pays, prière de se renseigner auprès des ...

Commande des menus sur le combiné d'instruments
Fig. 10 Sur le levier d'essuio gloce : touche A pour valider les aptions et commande à bascule B pour changer de menu. Fig. 11 Côté droit du volant multifonction : éléments de commande des mer os sur le combiné d'instruments Lisez d'altord les i ...

Vanne de coupure du liquide de refroidissement du chauffage -N279- : dépose et repose
  Nota La vanne de coupure du liquide de refroidissement du chauffage -N279- a été montée en fonction de la motorisation, puis supprimée progressivement de la production en série. Outillage spécial, contrôleurs, appar ...

Categorie